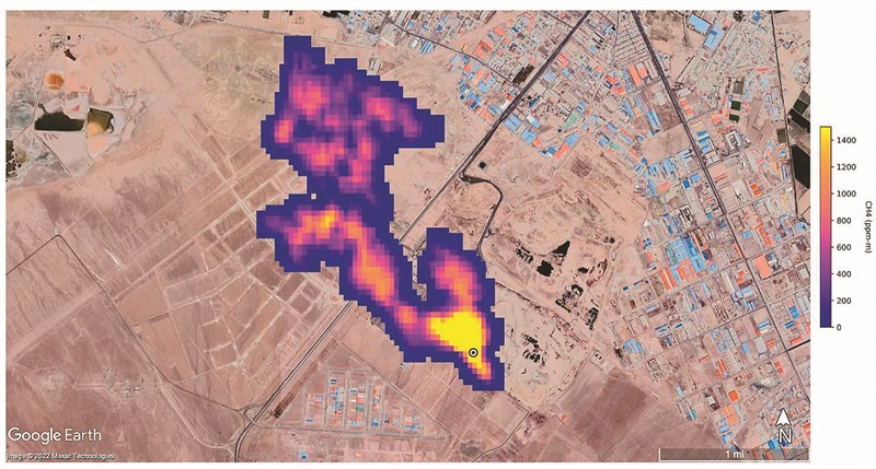
NASA鎖定全球甲烷熱點 |2022.10.27 語音朗讀 593觀看次 字級 大 中 小 美國國家航空暨太空總署(NASA)科學家,利用「地表礦物粉塵源調查」(EMIT)工具,確認了全球五十多個排放大量甲烷的地點,此發展可能有助人們對抗這種溫室氣體。圖為伊朗德黑蘭以南一處垃圾掩埋場偵測到的甲烷排放量。圖/法新社 美國國家航空暨太空總署(NASA)科學家,利用「地表礦物粉塵源調查」(EMIT)工具,確認了全球五十多個排放大量甲烷的地點,此發展可能有助人們對抗這種溫室氣體。圖為伊朗德黑蘭以南一處垃圾掩埋場偵測到的甲烷排放量。圖/法新社 前一篇文章 石泰峰任陸統戰部長 李書磊掌中宣部 下一篇文章 侵烏以來首場年度核武軍演 普亭遠距監督核打擊 熱門新聞 01HBL周末總決賽 8校燃戰火 2026.03.2002返鄉火車擠爆2026.03.2003中南部大旱 高雄3月已73件山林火警 2026.03.2104星雲大師靈骨 12道場迎奉法燈遠傳2026.03.2005新北市美術館 共織宇宙特展2026.03.2006珍寶入地宮 法華經奉納佛光大佛2026.03.2107【美好生活】酸澀 蔓越莓 烤出 幸福甜2026.03.2008人間佛教聯合總會訪越南 弘法新契機2026.03.2309研讀星雲大師人間佛教傳燈錄 永續傳承智慧2026.03.2110「基隆三炷香」將拆 獲提報歷史建築2026.03.20 訂閱電子報 台北市 天氣預報 台灣一週天氣預報 相關報導 哥倫比亞軍機墜毀 66死博鰲論壇 估今年亞洲經濟增長4.5%左翼葛瑞格華 當選巴黎市長紐約機場客機撞消防車 正副機師亡預算卡關 拖欠機場安檢薪水 川普:派ICE進駐李強:保護主義 不是靈丹妙藥